Diehl Stiftung has been granted a patent for an electromagnetic valve with a control circuit that monitors the current and voltage levels to determine the valve’s position and detect any faults. The valve efficiently moves from initial to active position when the magnetic coil is excited. GlobalData’s report on Diehl Stiftung gives a 360-degree view of the company including its patenting strategy. Buy the report here.
Discover B2B Marketing That Performs
Combine business intelligence and editorial excellence to reach engaged professionals across 36 leading media platforms.
According to GlobalData’s company profile on Diehl Stiftung, Aircraft cabin lighting was a key innovation area identified from patents. Diehl Stiftung's grant share as of April 2024 was 55%. Grant share is based on the ratio of number of grants to total number of patents.
Electromagnetic valve assembly with monitoring unit for fault detection

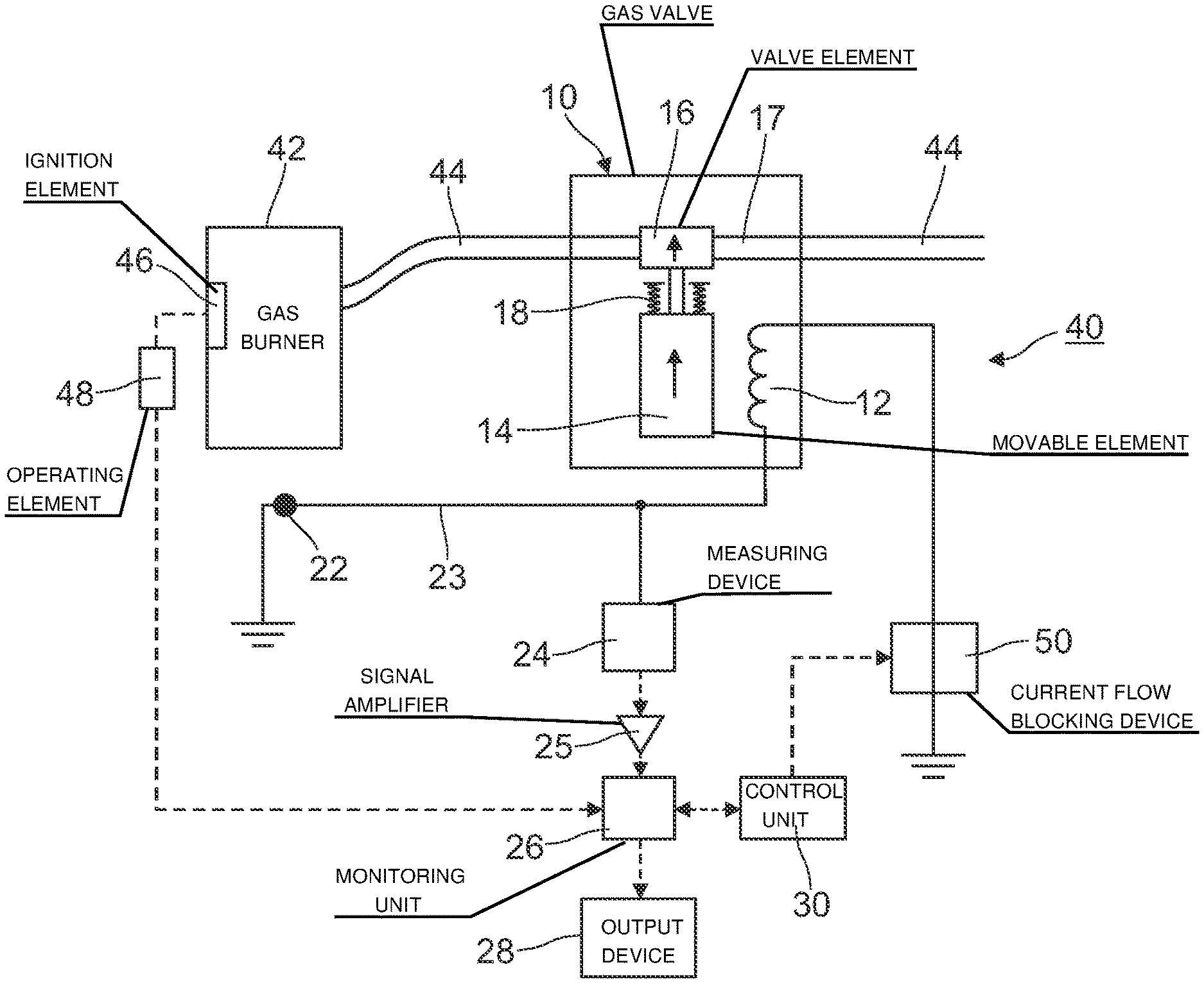
A recently granted patent (Publication Number: US11946652B2) discloses an assembly comprising an electromagnetic valve with a magnetic coil, a valve element, and a movable element. The magnetic coil, when energized, moves the movable element in one direction to shift the valve element from an initial position to an active position. The patent also includes a control circuit with various components such as an output device, monitoring unit, signal amplifier, safety device, and a control unit for managing the current source and connection to the magnetic coil.
Furthermore, the patent describes a gas burning system incorporating a gas burner, gas supply line, ignition element, and an electromagnetic gas valve for regulating gas flow. The system utilizes the control circuit from the patent to operate the electromagnetic gas valve efficiently. Additionally, a method for monitoring the switching state of the electromagnetic valve is detailed, involving measuring voltage and current levels, detecting signal peaks, and determining fault states based on current or voltage characteristics. The method also includes transmitting fault messages and inferring movement failures of the valve element, providing a comprehensive approach to monitoring and maintaining the gas burning system's functionality.
To know more about GlobalData’s detailed insights on Diehl Stiftung, buy the report here.
Data Insights
From
The gold standard of business intelligence.
Blending expert knowledge with cutting-edge technology, GlobalData’s unrivalled proprietary data will enable you to decode what’s happening in your market. You can make better informed decisions and gain a future-proof advantage over your competitors.

